Abstract
The platform screen doors of rail transit are the connecting parts between trains and platforms. During operation, the manual push type crowd squeezing pressure loading inspection equipment has problems of low accuracy and low manual control efficiency. In this research, the technology, the automatic control of airbag inflatable loading and inspection technology, was carried out. It uses an air compressor as the air source, and through a pressure monitoring and control module, outputs signals to control airbag pressurization and exhaust pressure relief. The pressurization speed is adjustable, and deformation data of platform door components is detected at the same time. The experimental and numerical results indicate that the loading width of the detection equipment covers all platform door specifications, and the loading is uniform, and meets the linear load requirements for simulating crowd squeezing in the standard. In addition, the research result could effectively improve the authenticity and detection efficiency of platform door simulation detection, and reduce the investment of manpower and material resources, which is helpful for laboratory and on-site testing of platform doors.
Similar content being viewed by others
Introduction
With the development of urbanization in China, the rail transit as the main public transportation tool has been increasingly utilized. The platform screen doors of urban rail transit are installed between the train tracks and platforms, which can effectively block the flow of people and trains, and avoid accidents where people fall off the tracks1. Usually, this platform screen doors are divided into underground platform full height platform doors and above ground platform half height platform doors. Before being put into use, the structural performance of the platform screen door prototype needs to be tested. The structural performance of platform doors is measured under the coupling action of wind pressure and crowd squeezing pressure, while the simulation of crowd compression load is an important component of structural performance testing. The performance indicators of platform screen doors in urban rail transit are specified in the relevant standards and literature, and the inspection standards and methods of related parameters are explained2,3,4,5,6,7,8,9. However, in terms of the installation device for testing specimens, only a schematic diagram was provided, and implementation still requires design and experimental verification.
Currently, many researches on crowd squeezing load simulation equipment for platform door prototypes still focuses on manual control detection10,11,12,13,14,15,16,17. In fact, manual operation is not convenient, and the uniformity of simulating crowd squeezing loads is not high. Therefore, it is urgent to change the traditional inspection methods to improve the efficiency of platform screen doors testing and reduce the investment of manpower and material resources,
In this study, a reasonable automatic control airbag inflation loading and detection technology has been proposed, and an intelligent crowd compression loading method has been utilized. The original inspection equipment has been optimized. Finally, experiments and numerical studies have demonstrated that the automatic control airbag inflation loading and detection technology is better suited for laboratory and on-site testing of platform doors, improving the authenticity and efficiency of platform door simulation testing, and reducing the investment of manpower and material resources.
Methods
To overcome the shortcomings of existing technology, this study proposes a crowd squeezing loading method for inspecting platform screen doors in rail transit, which adopts the automatic control of airbag to inflate and squeeze the platform screen doors, namely automatic control airbag inflation loading and inspection technology. According to the set crowd squeezing pressure, using an air compressor as the air source, the airbag is pressurized through an intelligent pressure gauge control module. The pressurization speed is adjustable, and the air pressure is monitored. After the inspection is completed, a control signal is output to automatically stop pressurization and control the mechanism to exhaust and release pressure.
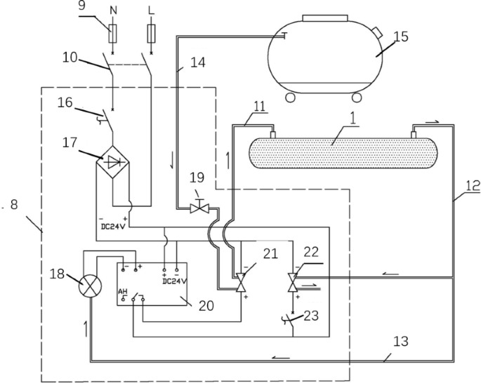
According to the above technology, a crowd squeezing loading system for platform screen doors was studied, as shown in Figs. 1 and 2, including airbags, control mechanisms, air sources, and detection mechanisms. The inspection mechanism refers to the installation and fixing device of the platform screen door, which is equipped with dedicated upper and lower crossbeams. The upper and lower crossbeams clamp the platform screen door, achieving rapid installation of the platform door. In this system, the airbag is a direct acting component that simulates crowd compression. When inflating, it supports the various components of the platform screen door and generally has two types, strip type and uneven type, which respectively simulate line load and surface load. The air inlet of the airbag is connected to the air source through a control mechanism, and the air outlet of the airbag is connected to the control mechanism, which controls the inflation and deflation of the airbag. In addition, the control mechanism of this system includes a DC power supply, a pressure sensor, a pressure gauge, a pressure regulating valve, a pressurization solenoid valve, a pressure relief solenoid valve, and a second conversion switch; The DC power supply provides power for pressure sensors, pressure gauges, pressurization solenoid valves, and relief solenoid valves; The pressure regulating valve and the pressurization solenoid valve are sequentially set on the air path from the air source to the airbag, and the pressurization solenoid valve is connected to the AH contact of the pressure gauge; The pressure sensor is connected to the pressure gauge, and the pressure sensor is connected to the gas path of the airbag through its sampling tube. The pressure sensor collects the pressure data of the airbag and transmits it to the pressure gauge. The pressure relief solenoid valve is connected to the air path of the airbag, and the pressure relief solenoid valve is connected to the movable contact of the pressure gauge through a second conversion switch.
Furthermore, the control mechanism also includes a main power fuse and an air switch, as well as a first conversion switch; The DC power supply is connected to the AC power supply through the first conversion switch, air switch, and main power fuse.
The air source of the system generally adopts an air compressor, which is connected to the air inlet of the airbag. As a limiting reaction force during airbag inflation, an airbag slot is set on the detection mechanism, with the slot of the airbag facing the platform door, and the slot size is set according to the size of the functional area. The height of the airbag slot generally chooses 1.1 m to 1.2 m above the bottom pedal of the platform door. Lastly, several upright poles are used to fix and connect the upper and lower crossbeams, which have sufficient strength to meet the strength stability requirements of the platform door test.
The steps and instructions for using this system are as follows:
S1. Fix the airbag slot on the upright pole of the detection mechanism, and the height of the airbag slot is 1.1 m ~ 1.2 m above the bottom pedal of the platform door;
S2. Install the platform door between the lower and upper crossbeams of the detection mechanism, and leave a 30 mm gap between the platform door and the airbag slot. The platform door will enter the waiting state for inspection;
S3. Place the airbag into the airbag slot, connect the circuit and air path of the control mechanism, and enter the state of waiting for pressurization;
S4. Close the air switch, turn on the first conversion switch, and the DC power is supplied to the various electrical components of the control mechanism;
S5. Open the pressure regulating valve, and the gas from the air compressor is pressurized to the airbag through the pressure regulating valve and the electromagnetic valve. The pressure sensor outputs the pressure signal inside the airbag to the pressure gauge;
S6. When the pressure inside the airbag reaches the set value of the pressure gauge, the AH contact of the pressure gauge will disconnect, the pressurization solenoid valve will lose power and disconnect, the air circuit will be cut off, and the airbag will stop pressurizing;
S7. When the test is completed, turn on the second conversion switch, the pressure relief solenoid valve is conductive, and the gas inside the airbag is discharged into the atmosphere through the pressure relief solenoid valve. The crowd compression loading is completed.
S8. Release the air inside the airbag before the next pressurization, remove residual air pressure, ensure the zero point of pressure measurement, gradually pressurize from zero to the set value, and ensure the accuracy of each pressurization. When air leakage occurs due to holes or loose connections, in order to ensure pressure, the pneumatic air compressor is continuously pressurized; When overpressure occurs, the pressure relief valve automatically activates to reduce the airbag pressure.
Structural diagram of the crowd squeezing loading system.
Structural schematic diagram of the crowd squeezing loading system. 1- airbag, 2-platform screen door, 3- upper crossbeam, 4- airbag groove, 5-lower crossbeam, 6-upright pole, 7- inspection components, 8- control structure, 9- main electric power supply fuse, 10- air switch, 11- airbag intake pipe, 12- airbag exhaust pipe, 13-sampling tube, 14- air compressor outlet pipe, 15-air compressor, 16- first conversion switch, 17- DC power supply, 18- pressure sensor, 19-pressure regulating valve, 20- pressure gage, 21- pressure solenoid valve, 22- pressure relief solenoid valve, 23-second conversion switch.
Original inspection equipment optimization
Based on the actual situation of the project, technical optimization settings have been carried out. The connecting holes of the upper and lower crossbeams and upright poles of the inspection mechanism in this system are continuous long holes. The upper crossbeams can be fixed in the vertical direction to meet different specifications of platform screen doors. The upright pole is a fixed component made of H-shaped steel, and the lower and upper crossbeams are both made of 16 mm thick steel structures; Drill bolt holes with a diameter of 20 mm on the contact surface between the lower crossbeam and the upright pole, and drill bolt holes with a diameter of 20 mm on the contact surface between the upper crossbeam and the upright pole, with matching hole positions. Meet the requirements for the installation and fixation of platform doors. The airbag groove is connected to the upright pole of the detection mechanism. The airbag groove is welded from a 12 mm thick steel plate, with an opening size of 100 mm and a groove depth of 170 mm. The groove is smooth and without edges, so that airbag 1 can freely expand after internal inflation. The groove is welded with ear plates, which have four bolt holes with a diameter of 20 mm. Each ear plate position is matched with the upright pole. The length of the airbag slot is 8 m, which basically covers the width dimension of the platform door prototype. The full height bolt hole spacing between the contact surface of the upright pole and the airbag groove is 100 mm.
The airbag is a cylindrical rubber airbag with a diameter of 200 mm, with a pressure resistance of 30 kPa. There are three types of airbag lengths: 2.0 m, 2.5 m, and 3.0 m; The airbag is connected through the trachea; The total width of the airbag connection shall not be less than the width of the platform door. Install an air inlet and an air outlet on the airbag; The inlet and outlet are made of stainless steel material, and the diameter of the airbag intake pipe and airbag outlet pipe is 8 mm; The air inlet is processed in conjunction with the airbag intake pipe, while the air outlet is processed in conjunction with the airbag exhaust pipe, ensuring no air leakage. The air source is an air compressor, and its pressure and capacity meet the loading requirements. A capacity of 0.5m3 can be used, and the outlet interface is matched with the airbag outlet pipe.
The DC power supply of the control mechanism is 24 V. The pressure regulating valve is a manual regulating valve, with an interface matched with the air compressor outlet pipe to control the pressurization speed. The negative pole of the pressurization solenoid valve is connected to the negative pole of the DC power supply, and the positive pole is connected to the AH contact of the pressure gauge. One end of the pressure relief solenoid valve is connected to the airbag outlet pipe, and the other end is connected to the external atmosphere. The circuit connection of the pressure relief solenoid valve is that the negative pole is connected to the negative pole of the DC power supply, and the positive pole is connected to the positive pole of the DC power supply and the movable contact of the pressure gauge through a second conversion switch. The range of the pressure sensor is −30 kPa ~ + 30 kPa, and the signal output is 4–20 mA; The sampling tube of the pressure sensor is a gas tube with a diameter of 8 mm; Pressure gauge model XSJE07, with a 6-digit pressure display and an input signal of 4–20 Ma. It has the function of setting high value AH control output and is connected to a 24 V DC power supply; The parameters of the pressure relief solenoid valve are the same as those of the pressurization solenoid valve, and the parameters of the second conversion switch are the same as those of the first conversion switch. The main power supply is atmospheric AC power, which is connected to the DC power supply through the main power fuse and air switch to convert 220 V AC to 24 V DC power. A first conversion switch is set between the DC power supply and the air switch. The DC power supply provides power to other electrical components of the control mechanism.
The optimized inspection equipments are shown in Figs. 3 and 4.
Physical image of the crowd squeezing loading system.
The cylindrical rubber airbag and H-shaped steel.
Experiment and numerical results
The application object of this technology system is the platform door prototype, which takes a standard unit of the platform door, including fixed doors, sliding doors, and emergency doors. The panel material of the prototype is glass and stainless steel, the door machine beam profile is made of aluminum alloy, the door body column is made of Q235B steel, and the steel is the main load-bearing component of the prototype. The bottom end is anchored with bolts, and the top end is hinged. The height of the crowd squeezing airbag arrangement in this system is 1.2 m from the bottom support of the door body, and the width of the airbag in contact with the door body is 100 mm. This system conducts platform door prototype testing, as shown in Fig. 5.
The displacement acquisition device for crowd squeezing force detection in this system includes a displacement meter and an instrument, and the measurement points of the displacement meter are arranged as shown in Fig. 6. The second measuring point is at a height of 1.2 m from the bottom of the support column steel passage of the prototype.
Experimental results
The actual application object of this technology system is the platform door prototype, which takes a standard unit of the platform screen door, including fixed doors, sliding doors, and emergency doors. The panel material of the prototype is glass and stainless steel, the door machine beam profile is made of aluminum alloy, the door body column is made of Q235B steel, and the steel is the main load-bearing component of the prototype. The bottom end is anchored with bolts, and the top end is hinged. The height of the crowd squeezing airbag arrangement in this system is 1.2 m from the bottom support of the door body, and the width of the airbag in contact with the door body is 100 mm. This system conducts platform door prototype testing, as shown in Fig. 5.
The displacement acquisition device for crowd squeezing force detection in this system includes a displacement meter and an instrument, and the measurement points of the displacement meter are arranged as shown in Fig. 6. The second measuring point is at a height of 1.2 m from the bottom of the support column steel passage of the prototype.
Schematic diagram of crowd compression load test.
Schematic diagram of prototype measurement point layout. 1-right sliding door, upper end of right vertical material frame, 2-right sliding door pillar compression point, 3-right sliding door, lower end of right vertical material frame, 4-right sliding door, left vertical frame midpoint, 5- right sliding door, lower end of left vertical material frame, 6-fixed door glass centroid, 7- right sliding door glass centroid, 8-right emergency door glass centroid.
The actual engineering project application results of this system, as well as the results of measuring point 2 on the door pillar where the airbag simulates crowd compression, are shown in Table 1. The calculated values are detailed in Sect. 4.2 numerical calculation.
Numerical calculation results
The finite element calculation model is used to calculate the support column steel of the sampling machine. The bottom end of the column is fixed with a support, and the top end is hinged with a support. The crowd compression load is calculated based on the specific project door size, and a horizontal concentrated force is arranged at a distance of 1.2 m from the bottom end. The calculation model is shown in Fig. 7; taking Project 1 as an example, the calculation results are shown in Fig. 8. The maximum displacement and location of steel columns are calculated using projects 4–6 as examples, as shown in Figs. 9 and 10.
The finite element calculation results of the platform door prototype are compared with the test values of this system, as shown in Fig. 11. The following analysis results of this system application could be conclude.
-
1.
In the application case, Project 3 has the largest error, with a deviation ratio of 40% between the test value and the calculated value, but an absolute difference of only 0.78 mm. This reflects that the accuracy of crowd squeezing detection should consider both error ratio and absolute error. The detection accuracy of the automatic airbag method studied in this article can be controlled within the range of < 1 mm, which basically meets the requirements of engineering detection applications.
-
2.
Except for application project 3, the relative deviation of test values for other projects is within 20%, mostly controlled within a deviation range of 10%. Analyze the reasons for Project 3, which are influenced by various factors such as the installation quality of the prototype, model simplification, control of the testing system, and data collection.
-
3.
From application projects 4–6, it can be seen that the system has good stability, with a maximum error of 6% and an average error of 12.6% compared to numerical calculations.
-
4.
According to the calculation chart, the total height of the platform door steel column is 3440 mm, and the maximum displacement of the crowd compression test is 1480 mm, which is 43% of the proportion position from the bottom of the column upwards. In the future, the position of the measurement points should be adjusted accordingly. This article provides technical support and solutions for optimizing the measurement points of the crowd compression test of the platform door.
Calculation model for steel passage of prototype support column.
Calculation results of steel column displacement (measurement point 2 of project 1).
The maximum displacement calculated for steel columns.
Identification of maximum displacement of steel columns.
Comparison of experimental values and numerical calculation results in actual engineering projects.
Technology application
Based on simulating crowd squeezing pressure, the above-mentioned technology can be applied to the detection of building protective structures or peripheral protective structures that can be directly touched by the human body, such as protective railings (including metal railings and glass railings) in corridors and building curtain wall glass. And obviously, these structures are prone to crowd pushing and squeezing. According to regulations, equipment such as shotgun bags or tires are used to test the impact load of personnel or objects, or jacks are utilized to simulate line loads at two points on the railing with concentrated loads for testing. However, the tests cannot fully simulate the continuous large-scale squeezing of people in extreme situations, this technology mentioned in part 2 can be used to simulate and test such structures better.
The following finite element simulation of crowd squeezing conditions on railings is adopted the technology. The metal railing of a certain school corridor is made of 50 mm × 50 mm stainless steel square tubes with a wall thickness of 2.0 mm and a spacing of 1385 mm. The handrails are made of 40 mm × 80 mm stainless steel square tubes with a wall thickness of 2.0 mm. The external dimensions of one span of the railing are 1385 mm × 1320 mm. According to the specifications, a crowd load of 1kN/m is selected on site, with a total length of 2.77 m. The crowd load is equivalent to two concentrated loads of 1.38kN, and the concentrated load is applied to the key point of each span of the handrail. After loading for 5 min, the displacement of the top handrail of the column and the 5 points where the load is applied are measured, and the deflection of each span of the handrail is calculated, as shown in the following Fig. 12; Table 2.
On site testing diagram of railing: (a) railing diagram; (b) railing loading diagram.
During the finite element simulation, the model adopts a loading method consistent with the actual test conditions. The bottom of the column was fixed, and the top was free. A concentrated load of 1.38kN was applied to each span of the handrail. The calculation model and results are shown in Fig. 13. While a uniformly distributed load of 1kN/m is loading on the armrest to simulate the effect of an airbag, the loading situation, the conversion between airbag pressure and railing line load are shown in Fig. 14. The line load is N = 1000 N/m, and the pressure inside the airbag is P = N/width of the hard furniture = 1000/0.1 = 10,000 N/m2 = 10 kPa. Finally, the calculation model and results are presented in Fig. 15; Table 3.
Model for loading of railing jack: (a) calculation model; (b) calculation result.
Setting of contact between armrest, airbag and specimen.
Calculation process: (a) loading model; (b) calculation results.
The analysis conclusion of the system application based on the finite element calculation results of different loads from the horizontal load test of the railing is as follows:
-
1.
In the application case, the actual loading of the jack is close to the numerical simulation results, and the calculated values are less than 10% compared to the test values. The model and on-site conditions are basically consistent.
-
2.
Simulating with airbags, the displacement of each measuring point is larger than that of the jack, but the deviation is less than 10%. The deformation of the railing is consistent under both working conditions, but the deflection value of the airbag loading is relatively small, indicating that using airbag simulation is closer to the situation where people rely on or extrapolate from the entire span of the railing, which is in line with the extreme load situation of the railing in reality. In actual testing, airbags can be used instead of jacks for loading.
Conclusions
This paper provides an airbag type automatic detection method and develops a detection system for the safety issue of crowd squeezing loads on platform doors. Through project application and finite element calculation analysis, it can be concluded that the detection accuracy of this system can be controlled within the range of < 1 mm, which basically meets the requirements of engineering inspection applications. Compared with traditional steel beam top push simulation crowd squeezing loading, this detection technology method has more authenticity and more uniform squeezing force. During the detection process, it improves the detection efficiency of platform doors, reduces the investment of manpower and material resources, and is suitable for laboratory and on-site detection of platform doors.
In order to obtain more realistic platform door detection data, it is necessary to strictly control the installation quality of the prototype, develop a control operation manual for the detection system, and ensure the normal operation of the data acquisition device. In addition, the maximum displacement of the crowd compression test on the steel column of the platform door is at a proportional position 43% from the bottom of the column. The position of the measurement points should be adjusted accordingly in the future to provide technical support and solutions for the technical optimization of the crowd compression test on the platform door.
Data availability
Data is provided within the manuscript or supplementary information files.
References
GB 50157 – 2013. Design Code for Subway. 3 234 (China Construction Industry Press, 2014).
CJJ 96-2003. Subway Clearance Standards. (China Construction Industry Press, 2003).
CJJ 183–2012. Technical Specification for Platform Screen Door Systems in Urban Rail Transit. (China Construction Industry Press, 2012).
DG/TJ 08-. 901-2014 Technical Specification for Platform Screen Doors in Urban Rail Transit. (Tongji University, 2015).
Wind Engineering and Industrial Aerodynamics. (Beijing: National Defense Industry Press, 2006).
Liu Xiaosong, X. et al. Research on integrated design of pressure box for Building curtain wall detection [J]. Guangzhou Archit. No. 2, 34–38 (2017).
Liu, X., Xu, W. & Xie, R. Investigation on Automatic Control System of Cyclic Pressure Test for Curtain Wall Journal of Physics: Conference Series. 03 742–6588 (2020).
Liu Xiaosong, X. et al. Automation of detection and air supply systems for building curtain walls, doors, windows, and screen doors. Shanxi Architect. 43, 140–141 (2017).
Kim, Jung-Yup. Fieldexperience oftrain induced windpressure onplant from screen dooatsubwaystation. Int. J. Air Conditioning Reflect. https://doi.org/10.1142/s2010132510000307 (2010).
Yongchang, Wu. et al. Performance testing of semi high platform screen doors. Guangzhou Archit. 02, 18–21 (2014).
Yongchang, Wu. Test and analysis of sealing performance and structural performance of platform screen doors in full height subway. Urban Rail Transit Res. 8, 103–105 (2011).
Haihui, C. et al. Performance testing of prototype subway screen doors. J. South. China Univ. Technol. (Natural Sci. Edition) 1, 37–40 (2005).
Xu Wenjun, L. et al. Research on Prototype Installation Device for Detection of Platform Doors in Urban Rail Transit. Eng. Technol. (2018).
Liu Xiaosong, Wu. et al. Structural performance testing and analysis of platform screen doors prototype for APM line at a certain airport. Urban Rail Transit Res. 21(7), 34–36 (2018).
Physical performance testing. device for full height subway screen doors. People’s Republic of China. Utility model. CN206057125U (2017).
A physical. performance testing device for platform screen doors in rail transit. People’s Republic of China. Utility model. CN206450544U (2017).
A subway screen door loading test device. People’s Republic of China. Utility model. CN104458314A (2015).
Acknowledgements
The authors gratefully acknowledge the financial support provided by Jiangsu Province Engineering Research Center for Low-carbon Building Materials and urban-rural Ecological Engineering, Guangzhou Construction Engineering Quality and Safety Testing Center Co., Ltd. Science and Technology Progress Fund Project (2022Y-KJ04), and Guangzhou Construction Group Co., Ltd. Science and Technology Plan Project ([2023] - KJ033)
Author information
Authors and Affiliations
Contributions
Author Wenjun Xu designed the expeiments, numerical test and prepared the original manuscript draft.Author Shiliang Feng, Yufan Xing, Yucong He, and Zhixiang Li executed the performance tests, analyzed the computational results. Author Ruifeng Xie conceptualized and suporized the manuscript draft.
Corresponding author
Ethics declarations
Competing interests
The authors declare no competing interests.
Additional information
Publisher’s note
Springer Nature remains neutral with regard to jurisdictional claims in published maps and institutional affiliations.
Rights and permissions
Open Access This article is licensed under a Creative Commons Attribution-NonCommercial-NoDerivatives 4.0 International License, which permits any non-commercial use, sharing, distribution and reproduction in any medium or format, as long as you give appropriate credit to the original author(s) and the source, provide a link to the Creative Commons licence, and indicate if you modified the licensed material. You do not have permission under this licence to share adapted material derived from this article or parts of it. The images or other third party material in this article are included in the article’s Creative Commons licence, unless indicated otherwise in a credit line to the material. If material is not included in the article’s Creative Commons licence and your intended use is not permitted by statutory regulation or exceeds the permitted use, you will need to obtain permission directly from the copyright holder. To view a copy of this licence, visit http://creativecommons.org/licenses/by-nc-nd/4.0/.
About this article
Cite this article
Xu, W., Feng, S., Xie, R. et al. Experimental and numerical research on crowd squeezing pressure of platform screen doors of rail transit. Sci Rep 15, 41951 (2025). https://doi.org/10.1038/s41598-025-25917-1
Received:
Accepted:
Published:
Version of record:
DOI: https://doi.org/10.1038/s41598-025-25917-1

















